di nuovo a
>
>
>
>
>
>
>
Liste dei pezzi di ricambio per Toro
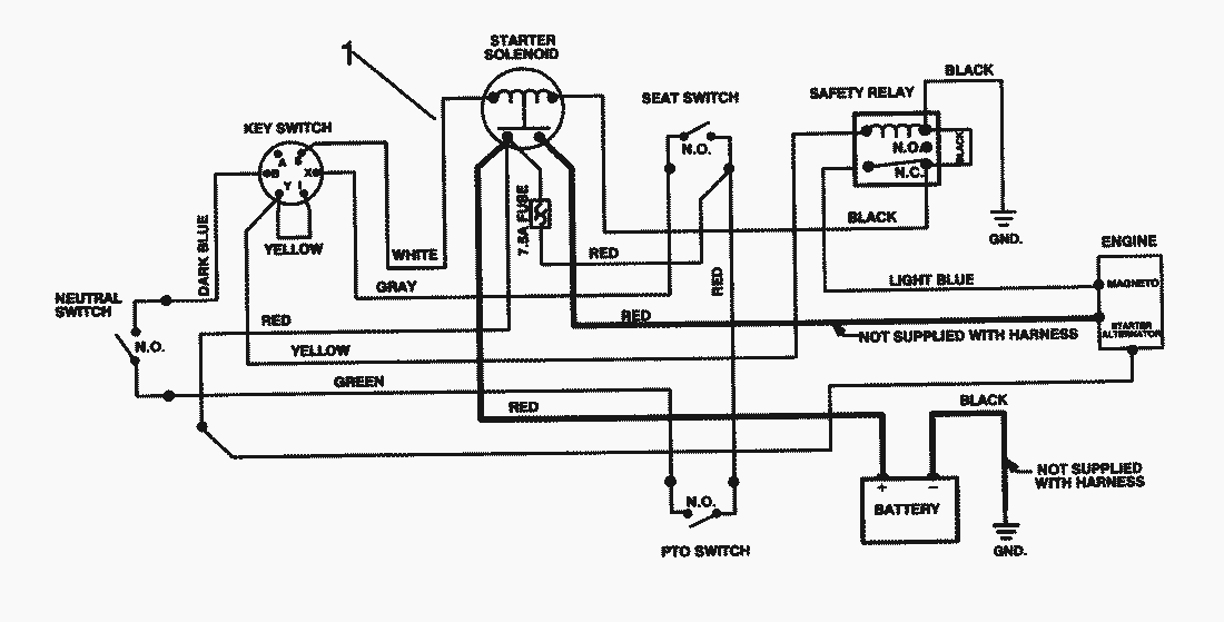
pos.
descrizione
NĂºmero de pieza
1
88-9870
Toro
Condizioni generali di contratto
(C) by motoruf