Cub Cadet GT 1223 14AP13CP603 (2005) Wiring diagram to 10.01.2007 Ricambi
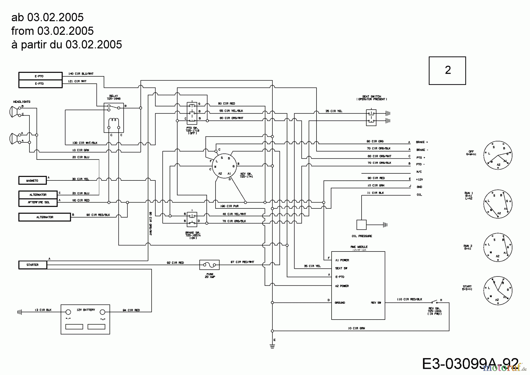
Wiring diagram to 10.01.2007 14AP13CP603 (2005)

| Posizione | Articolo numero | Descrizione | |
| 2 | 629-04136 | WIRE HARNESS | |


Gestione della qualità
Aiutaci a migliorare il nostro sito. Informaci se trovi un errore.

