MTD Minirider 60 SD 13A625JC600 (2015) Wiring diagram Ricambi
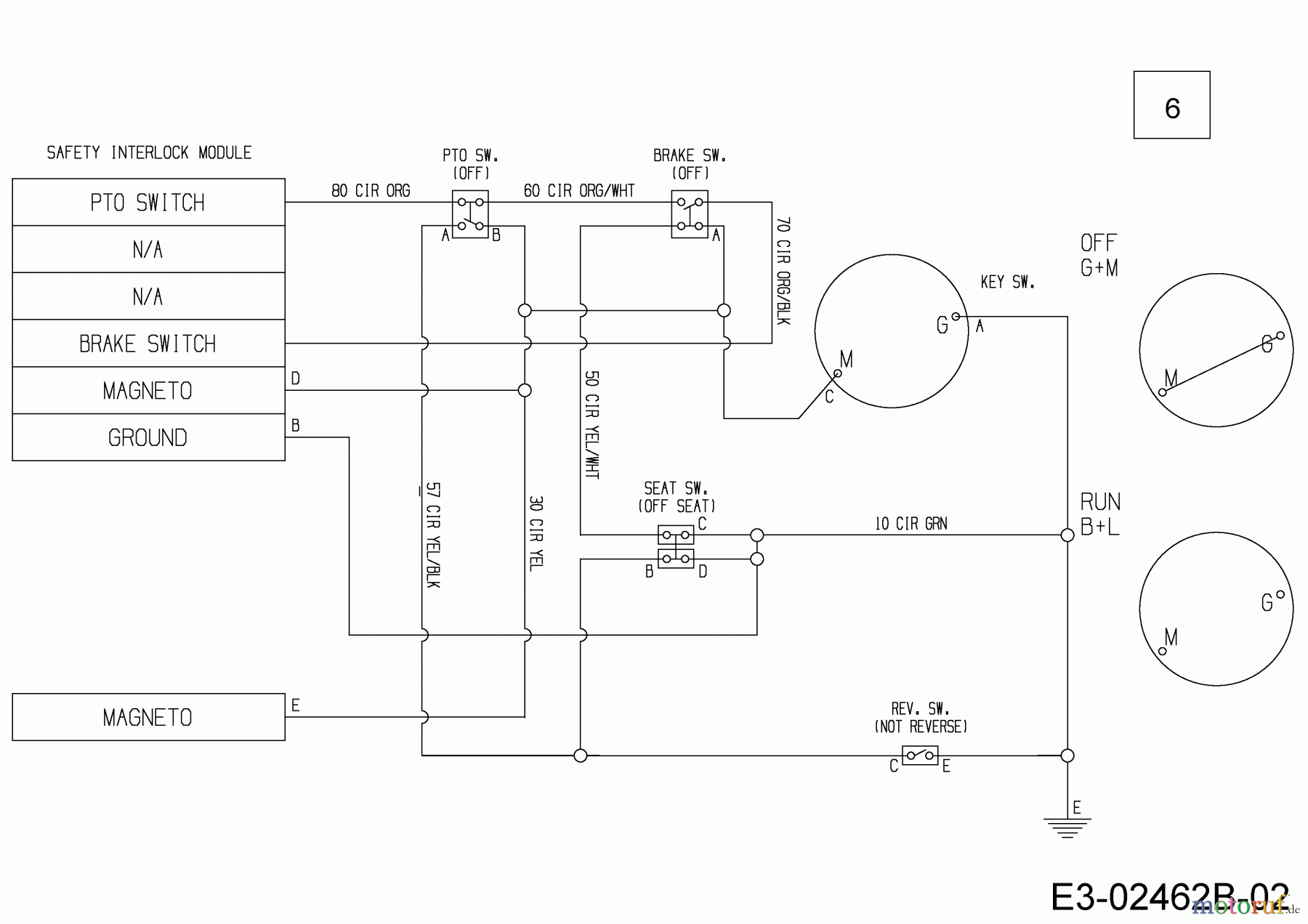
Wiring diagram 13A625JC600 (2015)

| Posizione | Articolo numero | Descrizione | |
| 6 | 725-06046A | HARNESS ASM 600 BFR | |


Gestione della qualità
Aiutaci a migliorare il nostro sito. Informaci se trovi un errore.

