.it
Benvenuti
Contatti
Spedizione
L’azienda
Guest book
Condizioni e Privacy
Catalogare
Tagliare, profilare
Componenti per motore
Officine meccaniche
Parti e componentistica per macchine varie
Forestali
Articoli elettrici
Articoli invernali
Cinghie trapezoidali e relative pulegge
Filters
PEZZI DI RICAMBIO
Sprocket Rims
Guide Bars
Chainsaw Chains
Search by Part Number
Diagrammi ed elenchi
Servizio
Determine Chain
Ricerca
Il mio account
Registrati
Log in
Settings
DE
EN
FR
ES
IT
Desktop
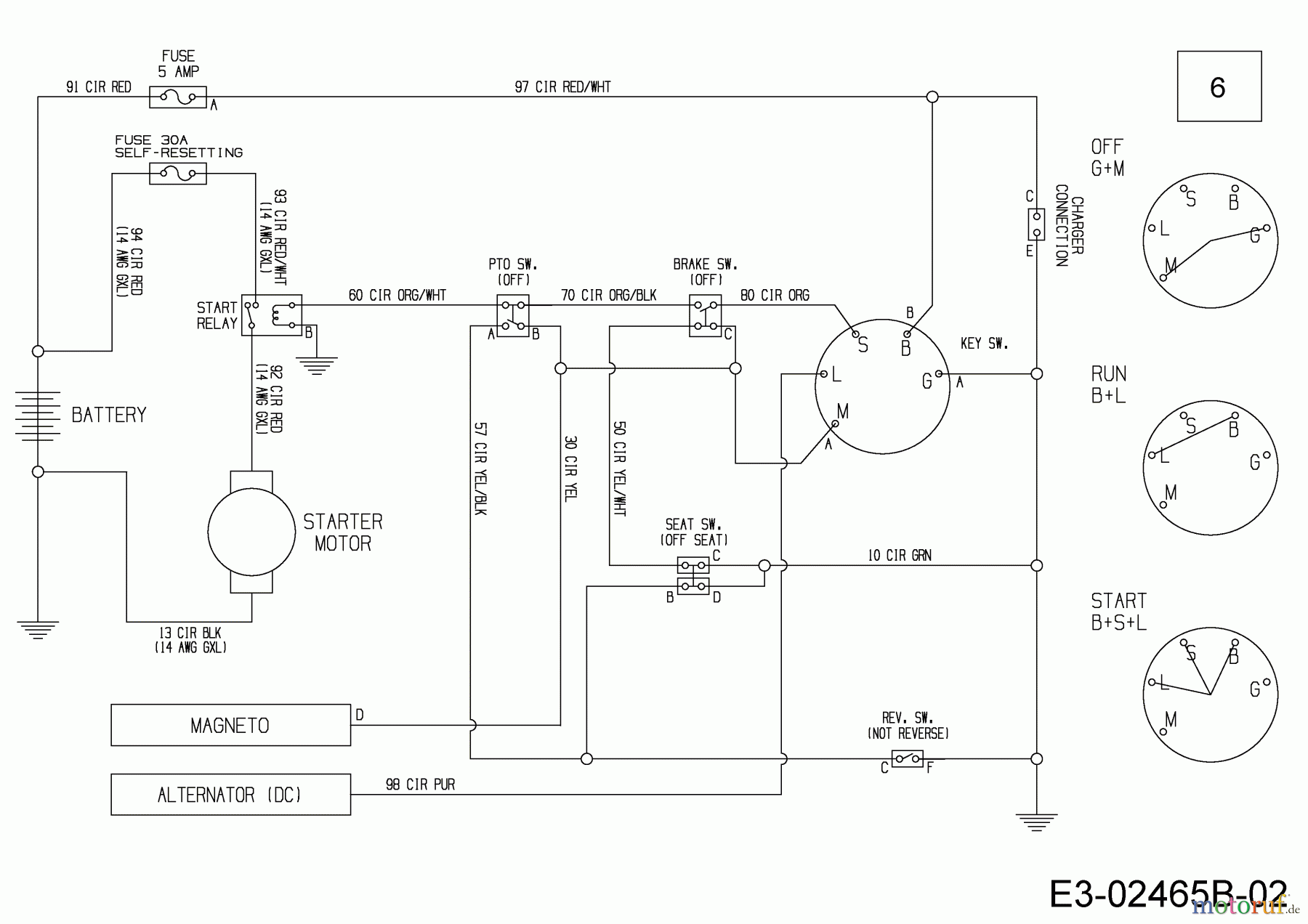
MTD Minirider 60 SDE 13A326JC600 (2015) Wiring diagram Ricambi
Start
MTD
Lawn tractors
Minirider 60 SDE
13A326JC600 (2015)
Wiring diagram
Wiring diagram 13A326JC600 (2015)
Posizione
Articolo numero
Descrizione
6
725-06044A
HARNESS
Gestione della qualità
Aiutaci a migliorare il nostro sito. Informaci se trovi un errore.