.it
Benvenuti
Contatti
Spedizione
L’azienda
Guest book
Condizioni e Privacy
Catalogare
Tagliare, profilare
Componenti per motore
Officine meccaniche
Parti e componentistica per macchine varie
Forestali
Articoli elettrici
Articoli invernali
Cinghie trapezoidali e relative pulegge
Filters
PEZZI DI RICAMBIO
Sprocket Rims
Guide Bars
Chainsaw Chains
Search by Part Number
Diagrammi ed elenchi
Servizio
Determine Chain
Ricerca
Il mio account
Registrati
Log in
Settings
DE
EN
FR
ES
IT
Desktop
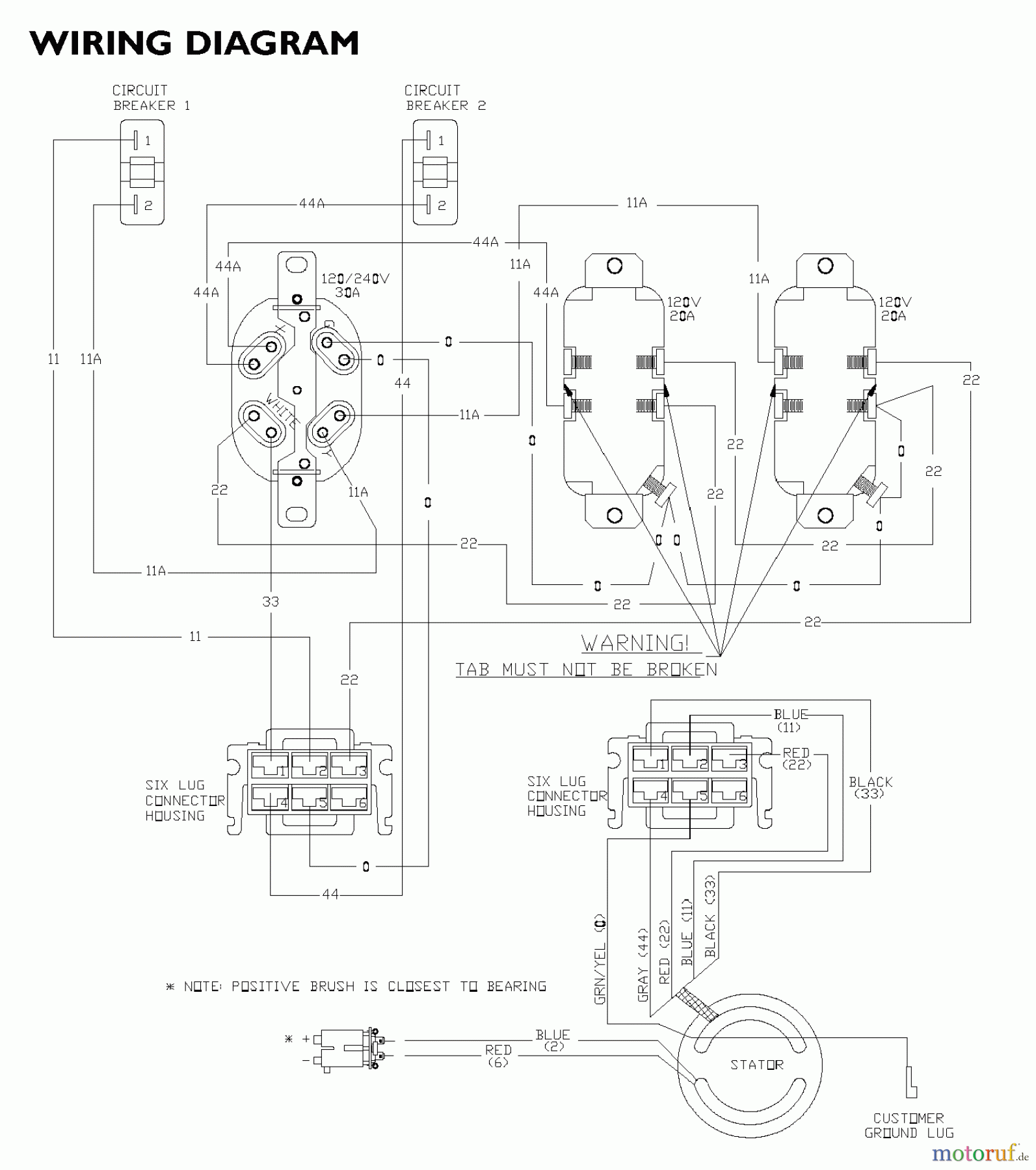
Snapper G56000 (030215) - 5650 Watt Generator, 10 HP WIRING DIAGRAM Ricambi
Start
Snapper
Sonstiges
G56000 (030215) - Snapper 5650 Watt Generator, 10 HP
WIRING DIAGRAM
WIRING DIAGRAM G56000 (030215) - Snapper 5650 Watt Generator, 10 HP
Gestione della qualità
Aiutaci a migliorare il nostro sito. Informaci se trovi un errore.