Snapper 400ZB2748 (5900528) - 48" Zero-Turn Mower, ZTR 400Z Series Wiring Schematic - 400Z Series S/N: 2016499707 & Above Ricambi
Wiring Schematic - 400Z Series S/N: 2016499707 & Above 400ZB2748 (5900528) - Snapper 48" Zero-Turn Mower, ZTR 400Z Series

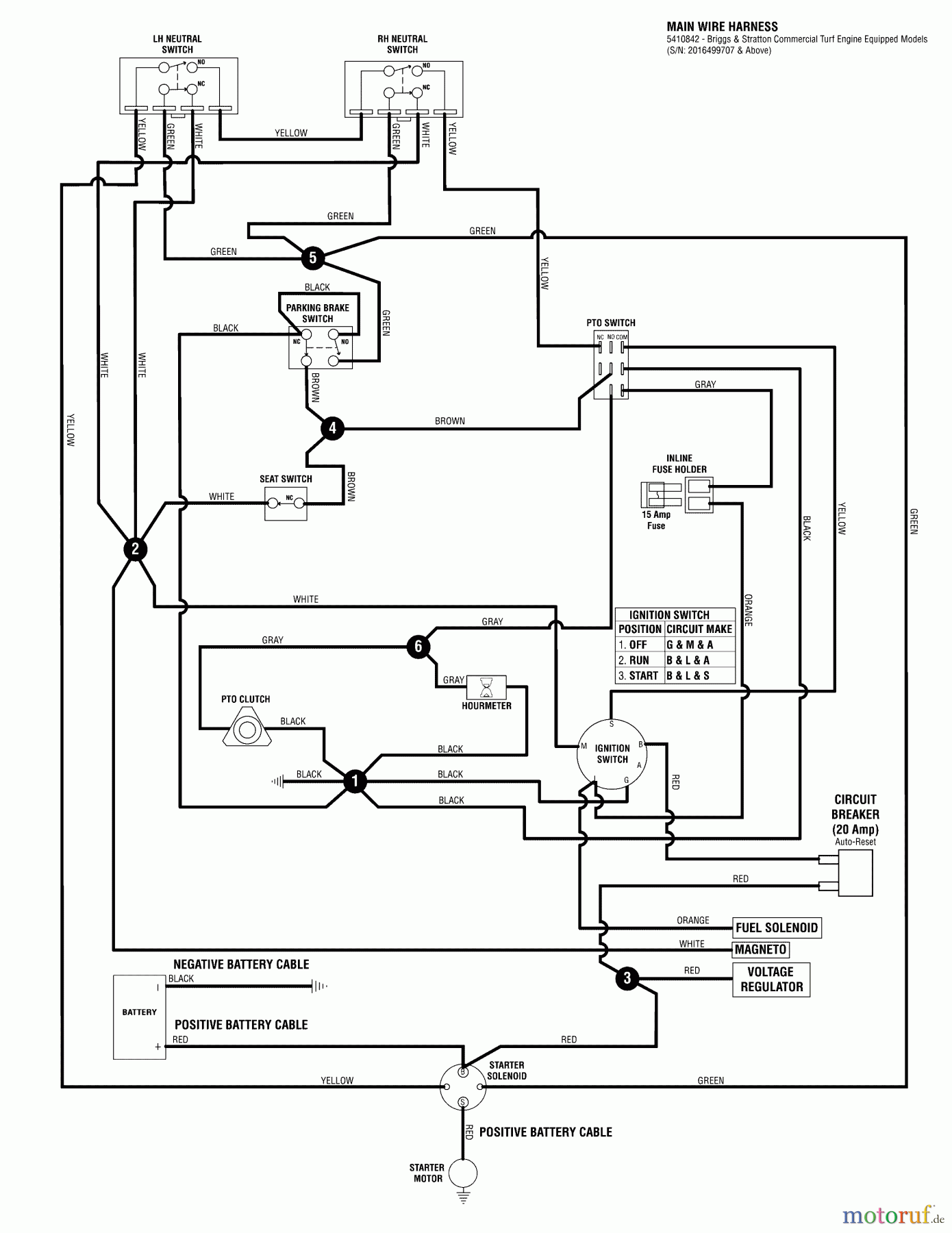
| Posizione | Articolo numero | Descrizione | |
| 1 | BS5410842 | ||


Gestione della qualità
Aiutaci a migliorare il nostro sito. Informaci se trovi un errore.

