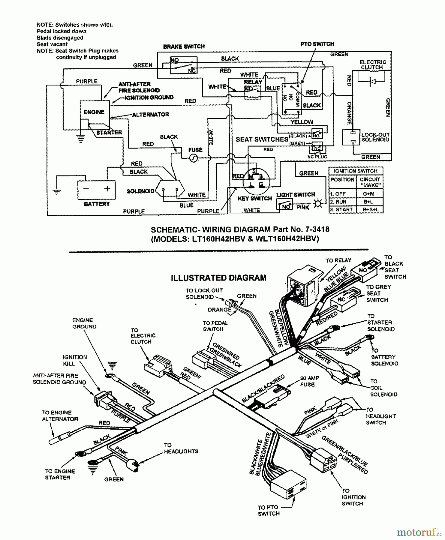
Snapper 7060947 - Bag N-Wagon, 30 Bushel WLT160H42HBV (84728) 42" 16 HP Hydro Drive Tractor Series H ELECTRICAL SCHEMATIC (LT160H42HBV & WLT160H42HBV) Ricambi
ELECTRICAL SCHEMATIC (LT160H42HBV & WLT160H42HBV) WLT160H42HBV (84728) 42" 16 HP Hydro Drive Tractor Series H

| Posizione | Articolo numero | Descrizione | |
| BS7073418YP | HARNESS, MAIN B&S 16H | ||


Gestione della qualità
Aiutaci a migliorare il nostro sito. Informaci se trovi un errore.

