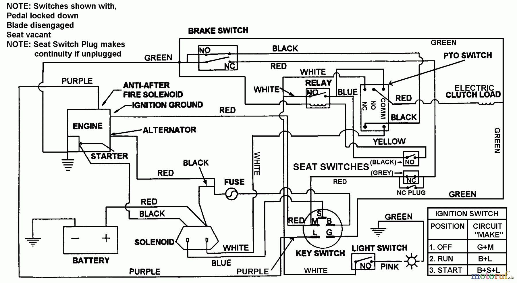
Snapper 7060947 - Bag N-Wagon, 30 Bushel LT160H42FBV 42" 16 HP Hydro Drive Tractor Series F Electrical Schematic Ricambi
Electrical Schematic LT160H42FBV 42" 16 HP Hydro Drive Tractor Series F



Gestione della qualità
Aiutaci a migliorare il nostro sito. Informaci se trovi un errore.

