Snapper 7060947 - Bag N-Wagon, 30 Bushel E281320BE 28" 13 HP Rear Engine Rider European Series 20 Wiring Schematics (B&S) Ricambi
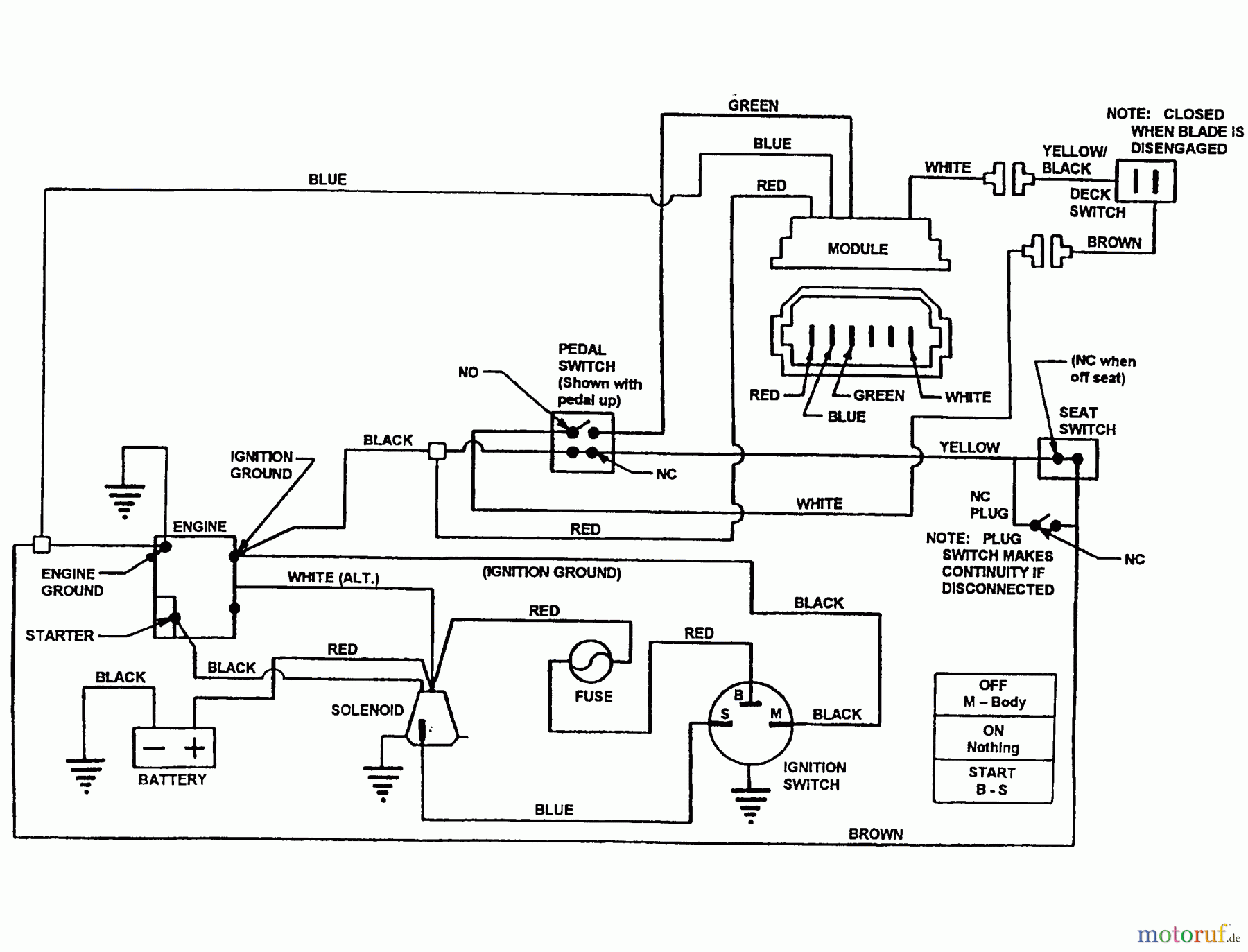
Wiring Schematics (B&S) E281320BE 28" 13 HP Rear Engine Rider European Series 20

| Posizione | Articolo numero | Descrizione | |
| Briggs and Stratton | |||


Gestione della qualità
Aiutaci a migliorare il nostro sito. Informaci se trovi un errore.

