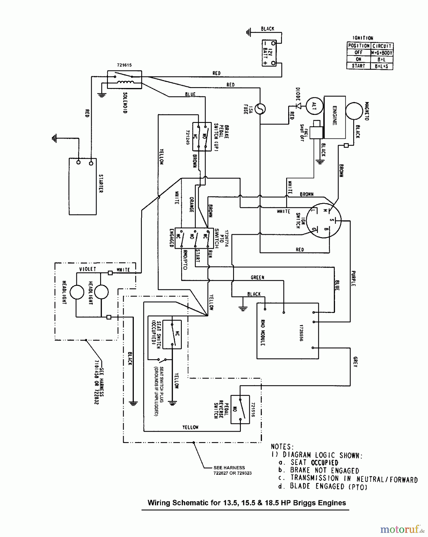
Murray FLT185420 (7800370) - Federated 42" Lawn Tractor, 18.5HP (2008) Wiring Schematic - Gear & Hydro Drive Ricambi
Wiring Schematic - Gear & Hydro Drive FLT185420 (7800370) - Federated 42" Lawn Tractor, 18.5HP (2008)

| Posizione | Articolo numero | Descrizione | |
| BS | Eingangswelle UE 600 | ||


Gestione della qualità
Aiutaci a migliorare il nostro sito. Informaci se trovi un errore.

