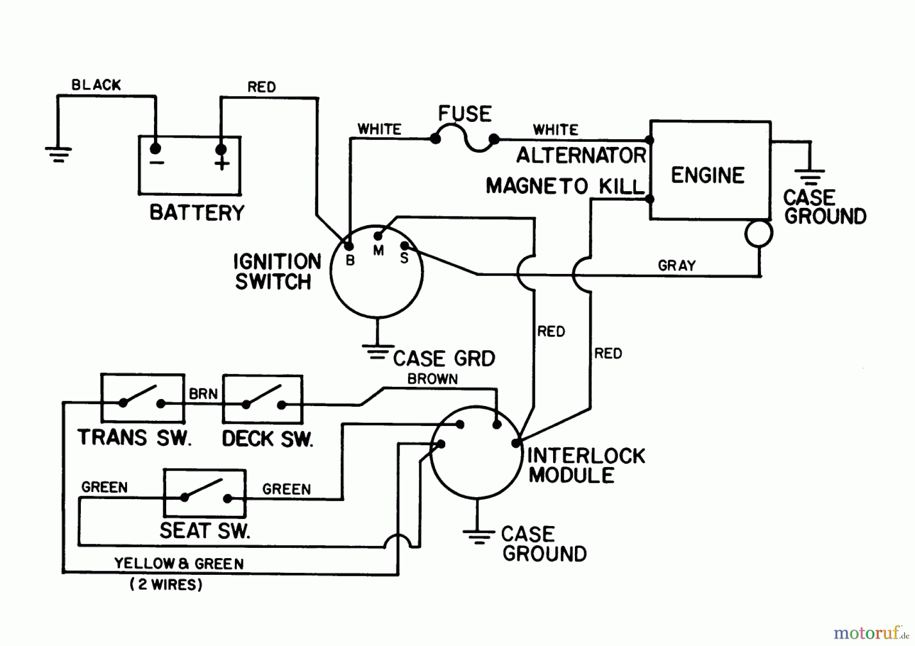
Toro 56125 (7-25) - 7-25 Rear Engine Rider, 1987 (7000001-7999999) ELECTRICAL SCHEMATIC Ricambi
ELECTRICAL SCHEMATIC 56125 (7-25) - Toro 7-25 Rear Engine Rider, 1987 (7000001-7999999)

| Posizione | Articolo numero | Descrizione | |
| 1 | TR62-6490 | DISCONTINUED | |
| 2 | TR7-7630 | ENG-GROUND WIRE ASM | |


Gestione della qualità
Aiutaci a migliorare il nostro sito. Informaci se trovi un errore.

